出入口控制系統、停車場管理系統應進行消防聯動
依據GB 55024-2022《建筑電氣與智能化通用規范》
5.3.6 出入口控制系統、停車庫(場)管理系統應能接收消防聯動控制信號,并應具有解除門禁控制的功能。
本條是保證消防疏散的要求。任何時候系統都必須保證火災時人員的安全疏散。
發生火災時,及時打開疏散通道上的門和庭院的電動門,有助于人員及時疏散。停車庫(場)管理系統的出入口檔桿的開啟,主要是確保消防人員及裝備進出火災現場。解除火災疏散通道上的門禁控制,需要在主機所在的機房集中解鎖也需要在現場解鎖。
出入口控制系統必須滿足緊急逃生疏散的需要。內部現場手動直接解鎖,指不需要借助工具就能解除,要求當發生火警或需緊急疏散時,人員應不用憑證識讀操作即可通過疏散通道。
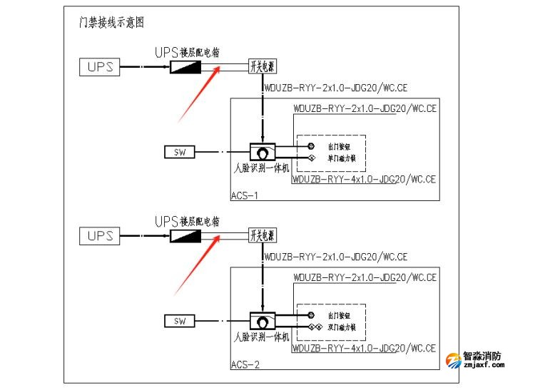
案例:某住宅小區項目,未設置消防聯動模塊控制出入口控制系統。

海灣消防公司主營:海灣消防報警系統銷售,消防設備安裝,海灣氣體滅火、海灣電氣火災、消防水噴淋系統施工安裝,售后維修,海灣消防網站:http://www.flgzn.com/;海灣消防服務熱線:4006-598-119
本頁關鍵詞:出入口控制系統、停車場管理系統應進行消防聯動
上一篇:細水霧滅火系統分區控制閥設置要求 下一篇:房屋建筑工程消防設計若干注意事項
技術資料更多 >>


蘇公網安備32058102002147號